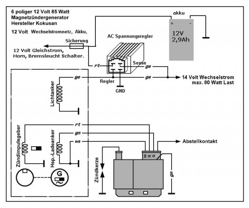
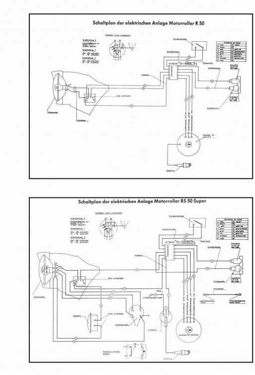
Schematics